磷石膏资源库新建工程库外排水管顶管工����� �������Ƴ������������ �������Ƴ������������ �������Ƴ������������ �������Ƴ�������程

9/16/2020 12:00:24 PM
  磷石膏资源库新建工程库外����� �������Ƴ������������ �������Ƴ������������ �������Ƴ������������ �������Ƴ�������排水管顶管工程的场址位于枝江市董市����� �������Ƴ������������ �������Ƴ������������ �������Ƴ������������ �������Ƴ������镇石宝山村,东距生产厂区约6km,����� �������Ƴ������������ �������Ƴ������������ �������Ƴ������������ �������Ƴ�������南距离长江约3.2km,库区地貌特征为丘陵沟����� �������Ƴ������������ �������Ƴ������������ �������Ƴ������������ �������Ƴ�������谷,距离湖北三宁化工股份有限公司原有的老磷石膏����� �������Ƴ������������ �������Ƴ������������ �������Ƴ����������� �������Ƴ�������渣场较近,一山之隔。
  1.1工程范围、规模:
  1)竖井部分:1#排水管中����� �������Ƴ������������ �������Ƴ������������ �������Ƴ������������ �������Ƴ�������的1#工作井,2#排水管中的4#、5#����� �������Ƴ������������ �������Ƴ����������� �������Ƴ������������ �������Ƴ�������、6#工作井和5#、6#接收����� �������Ƴ������������ �������Ƴ������������ �������Ƴ������������ �������Ƴ�������井,共计4个工作井,2个接收井����� �������Ƴ������������ �������Ƴ������������ �������Ƴ������������ �������Ƴ�������。工作井外径尺寸为10500mm,接收井����� �������Ƴ������������ �������Ƴ������������ �������Ƴ����������� �������Ƴ�������外径尺寸9400mm。采用钢����� �������Ƴ������������ �������Ƴ����������� �������Ƴ����������� �������Ƴ�������筋混凝土浇筑而成。
  2)管线部分:4#接收����� �������Ƴ����������� �������Ƴ������������ �������Ƴ������������ �������Ƴ�������井~4#工作井215.78m����� �������Ƴ������������ �������Ƴ������������ �������Ƴ������������ �������Ƴ������;4#工作井~5#接收井213.����� �������Ƴ������������ �������Ƴ������������ �������Ƴ����������� �������Ƴ�������33m;5#接收井~5#工作井210.44m;5����� �������Ƴ������������ �������Ƴ������������ �������Ƴ����������� �������Ƴ�������#工作井~6#接收井123����� �������Ƴ������������ �������Ƴ������������ �������Ƴ������������ �������Ƴ�������.77m;6#接收井~6#工作����� �������Ƴ������������ �������Ƴ������������ �������Ƴ����������� �������Ƴ�������井201.39m;1号排水管长度����� �������Ƴ������������ �������Ƴ����������� �������Ƴ������������ �������Ƴ�������196.09m,共计116����� �������Ƴ������������ �������Ƴ������������ �������Ƴ����������� �������Ƴ�������0.8m。
  3)材料及机型选用
  本工程顶管施工采用DN2600钢筋混凝����� �������Ƴ������������ �������Ƴ������������ �������Ƴ����������� �������Ƴ������土管,壁厚260mm,单节长2m,外径3120m����� �������Ƴ������������ �������Ƴ������������ �������Ƴ������������ �������Ƴ�������m;选用顶管机设备为GDDT2600型泥水平衡顶����� �������Ƴ����������� �������Ƴ������������ �������Ƴ������������ �������Ƴ�������管机;施工地层为中风化泥质粉砂岩。
  2.顶管工艺的确定过程
  根据地质勘察报告分析,本工程施工地����� �������Ƴ����������� �������Ƴ����������� �������Ƴ������������ �������Ƴ�������层主要为中风化泥质粉砂岩,岩石特性红褐色����� �������Ƴ������������ �������Ƴ������������ �������Ƴ����������� �������Ƴ������,中风化,粉粒结构,中厚层状,泥质����� �������Ƴ������������ �������Ƴ������������ �������Ƴ������������ �������Ƴ������胶结,属极软岩,岩体较破碎,根据����� �������Ƴ������������ �������Ƴ������������ �������Ƴ������������ �������Ƴ�������CECS246:2008《����� �������Ƴ������������ �������Ƴ������������ �������Ƴ������������ �������Ƴ�������给水排水工程顶管技术规程》及《顶管工����� �������Ƴ������������ �������Ƴ������������ �������Ƴ������������ �������Ƴ������程设计与施工》(2012.1)����� �������Ƴ������������ �������Ƴ������������ �������Ƴ������������ �������Ƴ�������顶管机械选型,及相应资料查����� �������Ƴ������������ �������Ƴ����������� �������Ƴ����������� �������Ƴ�������询,本工程适宜采用泥水平����� �������Ƴ������������ �������Ƴ����������� �������Ƴ����������� �������Ƴ�������衡顶管机进行顶管施工。
刀头选用以先行刀开口,撕裂刀����� �������Ƴ������������ �������Ƴ������������ �������Ƴ������������ �������Ƴ������进行破碎的方式进行顶进施工,因����� �������Ƴ������������ �������Ƴ������������ �������Ƴ������������ �������Ƴ�������中风化泥质粉砂岩硬度并不大,所以不需要����� �������Ƴ������������ �������Ƴ����������� �������Ƴ������������ �������Ƴ�������加装滚刀。
  3.泥水平衡顶管技术工艺
  3.1施工流程
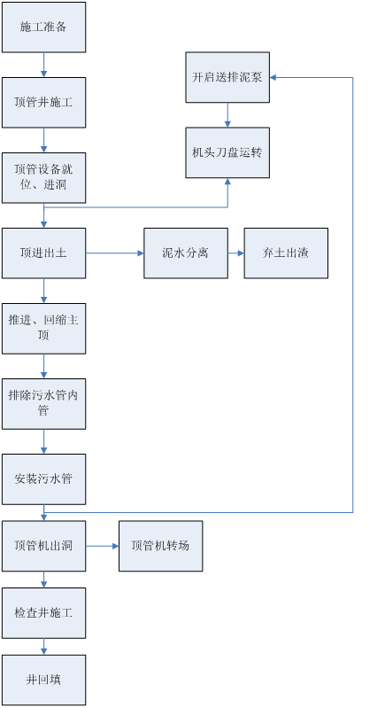
  作为本次工程项目运用泥水平衡顶管机的施����� �������Ƴ������������ �������Ƴ������������ �������Ƴ������������ �������Ƴ�������工技术工艺流程图,前期准备、工作井、接收井施����� �������Ƴ������������ �������Ƴ������������ �������Ƴ������������ �������Ƴ�������工、设备就位、安装止水胶圈、进洞、顶进出土����� �������Ƴ������������ �������Ƴ������������ �������Ƴ������������ �������Ƴ�������、分离泥水、回缩主顶、安装顶����� �������Ƴ������������ �������Ƴ����������� �������Ƴ����������� �������Ƴ�������管、顶管机出洞转场,进行����� �������Ƴ����������� �������Ƴ������������ �������Ƴ����������� �������Ƴ�������检查井施工后回填。
 
 
  3.2初始顶进
  顶进准备工作完成后,开始初始顶进����� �������Ƴ������������ �������Ƴ������������ �������Ƴ������������ �������Ƴ������。初始顶进在顶管工作中起着很重����� �������Ƴ����������� �������Ƴ������������ �������Ƴ������������ �������Ƴ�������要的作用,一要穿过工作井洞口,����� �������Ƴ������������ �������Ƴ������������ �������Ƴ������������ �������Ƴ�������在这过程中保证洞口结构不����� �������Ƴ������������ �������Ƴ������������ �������Ƴ������������ �������Ƴ�������被破坏,同时泥水不进入顶坑;二要保证高程、����� �������Ƴ������������ �������Ƴ������������ �������Ƴ������������ �������Ƴ������中心偏差最小,为正常顶进打下良好的基础。初始顶进����� �������Ƴ������������ �������Ƴ������������ �������Ƴ������������ �������Ƴ�������长度、机头和第一节管约15m。
  (1)初始顶进速度控制
  顶进用工作井顶进设备进行速度控制,分为两个����� �������Ƴ������������ �������Ƴ������������ �������Ƴ������������ �������Ƴ�������部分,机头入洞阶段要严格控制速度,����� �������Ƴ������������ �������Ƴ������������ �������Ƴ������������ �������Ƴ������此阶段重点是找正管子中心、高程,偏差控����� �������Ƴ������������ �������Ƴ������������ �������Ƴ������������ �������Ƴ�������制在±5mm之内,所����� �������Ƴ������������ �������Ƴ����������� �������Ƴ������������ �������Ƴ�������以速度不要太快。
  (2)初始顶进泥水控制
  顶进时泥水流量控制在1.4����� �������Ƴ������������ �������Ƴ������������ �������Ƴ������������ �������Ƴ�������~1.5m3/min,泥水容重γ=1.2。泥水作����� �������Ƴ������������ �������Ƴ������������ �������Ƴ������������ �������Ƴ�������用润滑刀、切削杂物泥水带出,����� �������Ƴ������������ �������Ƴ������������ �������Ƴ������������ �������Ƴ�������此时泥水分两部分流出,一部分由机头外流入集水井����� �������Ƴ����������� �������Ƴ������������ �������Ƴ������������ �������Ƴ�������,另一部分由机头出泥管排入泥水分离����� �������Ƴ������������ �������Ƴ������������ �������Ƴ������������ �������Ƴ�������装置。
 
  
 
  3.3顶管机正常顶进
  (1)顶进速度
  机头顶进速度为8~10m/����� �������Ƴ������������ �������Ƴ������������ �������Ƴ������������ �������Ƴ�������d,如要加大顶进速度,在保证泥����� �������Ƴ������������ �������Ƴ������������ �������Ƴ������������ �������Ƴ�������水仓泥压的条件下,要先加大泥浆流量,再计算顶进����� �������Ƴ������������ �������Ƴ����������� �������Ƴ����������� �������Ƴ�������速度,否则排泥管会堵塞。
  (2)顶进测量控制
  初始顶进后500mm����� �������Ƴ������������ �������Ƴ����������� �������Ƴ������������ �������Ƴ������,顶进测量开始,测量仪器����� �������Ƴ������������ �������Ƴ������������ �������Ƴ����������� �������Ƴ�������使用电子经纬仪及水准仪,每顶进300mm做一次����� �������Ƴ������������ �������Ƴ������������ �������Ƴ������������ �������Ƴ�������中心、高程记录,并及时向项目总工汇报,以����� �������Ƴ������������ �������Ƴ����������� �������Ƴ������������ �������Ƴ�������便及时采取纠正措施。每次下管后对工作井中����� �������Ƴ������������ �������Ƴ������������ �������Ƴ������������ �������Ƴ�������心线校测,同时人工测量机头后第一管口、第二管口中����� �������Ƴ������������ �������Ƴ������������ �������Ƴ����������� �������Ƴ�������心、高程,与计算机中记录数据����� �������Ƴ����������� �������Ƴ����������� �������Ƴ������������ �������Ƴ�������对照,同时绘制机头、第一节管����� �������Ƴ������������ �������Ƴ����������� �������Ƴ������������ �������Ƴ������、第二节管中心、高程测绘曲线,作为纠偏方案的����� �������Ƴ������������ �������Ƴ������������ �������Ƴ������������ �������Ƴ�������依据。
 
  
 
  (3)管道纠偏
  本工程使用的顶管机带自动纠偏功能,����� �������Ƴ����������� �������Ƴ������������ �������Ƴ������������ �������Ƴ�������纠偏原理是:电子经纬仪发射激光束����� �������Ƴ����������� �������Ƴ������������ �������Ƴ������������ �������Ƴ������到机头中心光靶,光靶把偏移通过����� �������Ƴ������������ �������Ƴ������������ �������Ƴ������������ �������Ƴ�������摄像头反应到控制台,控制台控制纠偏千斤顶工作。顶����� �������Ƴ������������ �������Ƴ����������� �������Ƴ������������ �������Ƴ������管机纠偏误差2cm之间。
  (4)触变泥浆减阻
  当机头全部进入后封闭后,开始由机头向����� �������Ƴ������������ �������Ƴ����������� �������Ƴ������������ �������Ƴ������管外壁注触变泥浆,使管外壁形成泥浆����� �������Ƴ������������ �������Ƴ������������ �������Ƴ������������ �������Ƴ�������套,起到减阻、润滑作用。其中的胶质能将套管外����� �������Ƴ������������ �������Ƴ����������� �������Ƴ������������ �������Ƴ�������围的沙土胶化粘结,从而避免套管外侧的沙土扰动与����� �������Ƴ������������ �������Ƴ����������� �������Ƴ������������ �������Ƴ�������塌陷。
  (5)出洞
  由于工作井与接收井预留洞口比管道外径尺����� �������Ƴ������������ �������Ƴ������������ �������Ƴ������������ �������Ƴ�������寸要大,顶管施工完后需封堵洞口与管外壁的间����� �������Ƴ������������ �������Ƴ������������ �������Ƴ������������ �������Ƴ�������隙,同时对洞口区域管道进行加固。管壁与洞口之间的����� �������Ƴ������������ �������Ƴ������������ �������Ƴ������������ �������Ƴ�������缝隙采用优质油麻封堵,并浇筑30cm����� �������Ƴ������������ �������Ƴ������������ �������Ƴ������������ �������Ƴ�������厚的砼挡水墙,顶管外侧需注浆止水加固����� �������Ƴ������������ �������Ƴ������������ �������Ƴ������������ �������Ƴ�������。
 
  
 
  4.总结
  本工程于2019年08月07日正式开����� �������Ƴ������������ �������Ƴ������������ �������Ƴ������������ �������Ƴ�������工,因地层原因及受疫情影响于202����� �������Ƴ������������ �������Ƴ������������ �������Ƴ������������ �������Ƴ�������0年07月20日顶管施工完����� �������Ƴ����������� �������Ƴ������������ �������Ƴ������������ �������Ƴ�������成,质量等级为合格,现正在进行检查井施工,工����� �������Ƴ����������� �������Ƴ������������ �������Ƴ������������ �������Ƴ�������程进展顺利。
  在项目实施过程中,项目部按照公司的安全、环����� �������Ƴ������������ �������Ƴ������������ �������Ƴ������������ �������Ƴ�������境、质量管理体系,项目施����� �������Ƴ����������� �������Ƴ����������� �������Ƴ������������ �������Ƴ������工处于可控范围内。
 
  

地址:河北省石家庄市槐安西路555号����� �������Ƴ����������� �������Ƴ������������ �������Ƴ������������ �������Ƴ�������

电话:0311-6672����� �������Ƴ������������ �������Ƴ����������� �������Ƴ������������ �������Ƴ������3100 66723200

传真:0311-6672327����� �������Ƴ������������ �������Ƴ������������ �������Ƴ������������ �������Ƴ�������7 邮编:050227

微信公众号 官方网站
冀公网安备 13010202002201号 ����� �������Ƴ������������ �������Ƴ������������ �������Ƴ������������ �������Ƴ�������   &nbs����� �������Ƴ������������ �������Ƴ������������ �������Ƴ����������� �������Ƴ�������p;    &nb����� �������Ƴ������������ �������Ƴ������������ �������Ƴ������������ �������Ƴ�������sp;版权所有:中冀建勘����� �������Ƴ������������ �������Ƴ����������� �������Ƴ������������ �������Ƴ�������集团有限公司